
100%
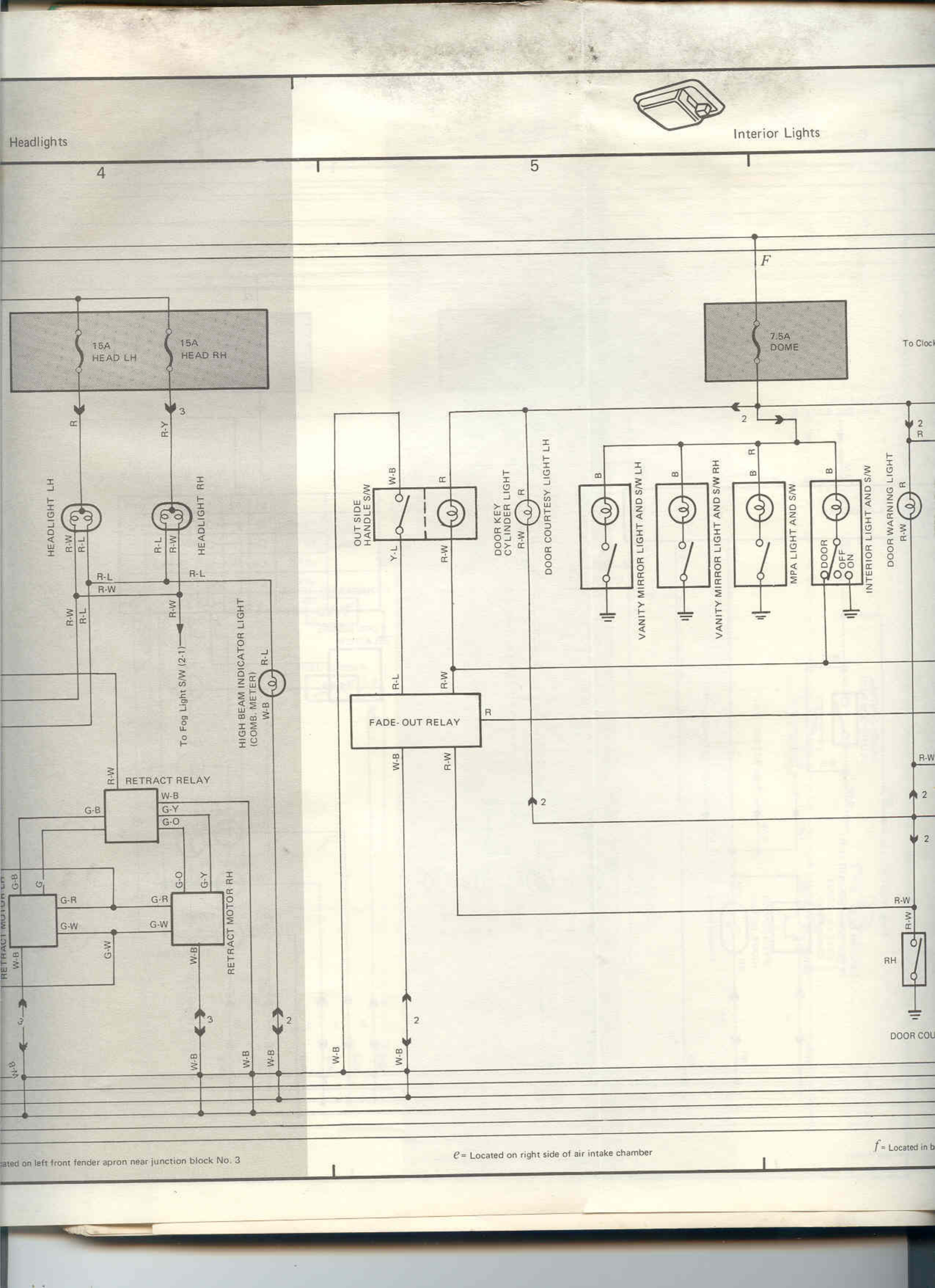
Headlights
4
5
Interior Lights
F
15A HEAD L-H
15A HEAD RH
7.5A DOME
To Ciock
2
2
HEADLIGHT LH
HEADLIGHT RH
OUT SIDE
COCKPIT LIGHT
DOOR COURTESY LIGHT L-H
VANITY MIRROR LIGHT TRANS MUH
VANITY MIRROR LIGHT PASS MRH
ILLUMI LIGHT RADIO SW
DOOR WARNING LIGHT
INSTRU PANEL SW
R-L
R-L
R-W
R-W
DOME LIGHT
3M
R
R
R
3M
R-W
B-W
R-W
B-Y
B-L
B-W
R-W
NIGHT BEAM INDICATOR LIGHT
L-W
LOCK UP L-B
RETRACT RELAY
W-B
G-Y
FADE-OUT RELAY
G-O
G-R
G-B
G-W
G-Y
W-B
RETRACT MOTOR RH
G-R
G-W
G-W
W-B
RH
W-B
W-B
W-B
R-W
2
2
2
2
2
DOOR CON
3M
G-W
W-B
W-B
Located on left front fender apron near junction block No. 3
e- Located on right side of air intake chamber
f- Located in b