
BE-16
BODY ELECTRICAL SYSTEM — Lighting System
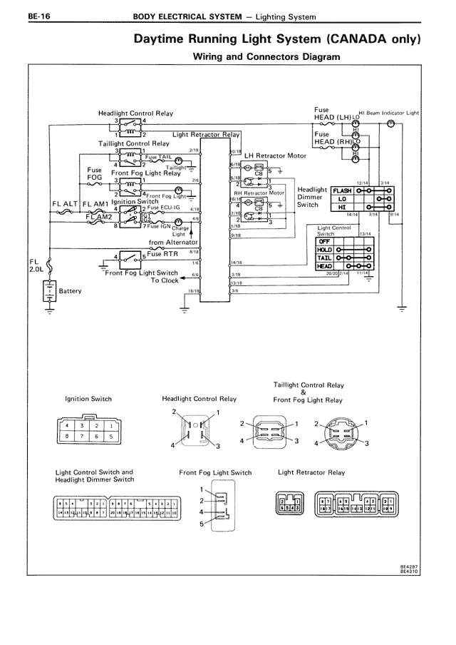
Daytime Running Light System (CANADA only)
Wiring and Connectors Diagram
Headlight Control Relay
Taillight Control Relay
Fuse
Front Fog Light Relay
FL ALT
FL AM1
Ignition Switch
FL AM2
FL
20L
Battery
Front Fog Light Switch
To Clock
Light Regulator Relay
21N
21E
ECU-IG
4T8
LH Retractor Motor
RH Retractor Motor
Fuse RTR
8T1
1A1
JB16
Ignition Switch
4 3 2 1
8 7 6 5
Headlight Control Relay
2 1
4 3
Light Control Switch and
Headlight Dimmer Switch
H H H H H H H H H H
Front Fog Light Switch
1
2
3
4
5
Fuse
HEAD (LH)
OH Beam Indicator Light
Fuse
HEAD (RH)
Headlight
Dimmer
Switch
Light Control
Switch
FLASH
HI
OFF
TAIL
HEAD
OFF
TAIL
HEAD
Taillight Control Relay
&
Front Fog Light Relay
2 1
4 3
2 1
4 3
Light Retractor Relay
LH
HI LO
L S N L S N
RH
HI LO
L S N L S N
88-0297
88-0310