
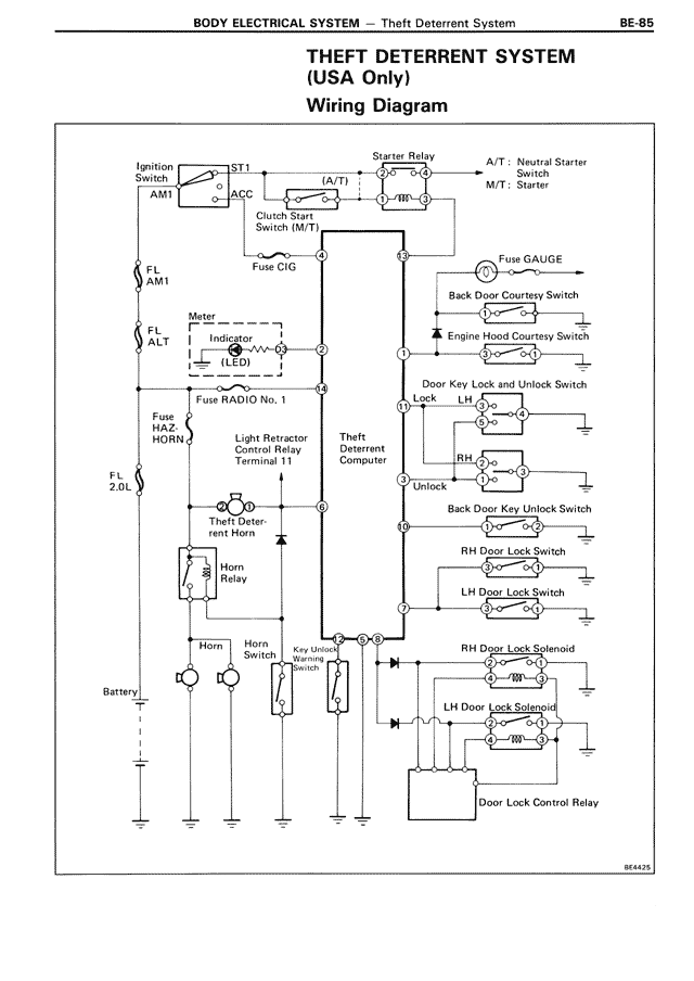
BODY ELECTRICAL SYSTEM — Theft Deterrent System
THEFT DETERRENT SYSTEM
(USA Only)
Wiring Diagram
Ignition
ST1
AM1
ACC
(A/T)
Clutch Start
Switch (M/T)
Fuse CIG
FL
AM1
FL
ALT
Meter
Indicator
(LED)
Fuse RADIO No. 1
Fuse
HAZ
Light Retractor
Control Relay
Terminal 11
FL
2.0L
Theft Deter-
rent Horn
Horn
Relay
Horn
Horn
Switch
Battery
Starter Relay
A/T: Neutral Starter
Switch
M/T: Starter
Fuse GAUGE
Back Door Courtesy Switch
Engine Hood Courtesy Switch
Door Key Lock and Unlock Switch
Lock
LH
Theft
Deterrent
Computer
RH
Unlock
Back Door Key Unlock Switch
RH Door Lock Switch
LH Door Lock Switch
Key Unlock
Warning
Switch
RH Door Lock Solenoid
LH Door Lock Solenoid
Door Lock Control Relay
BE4425