
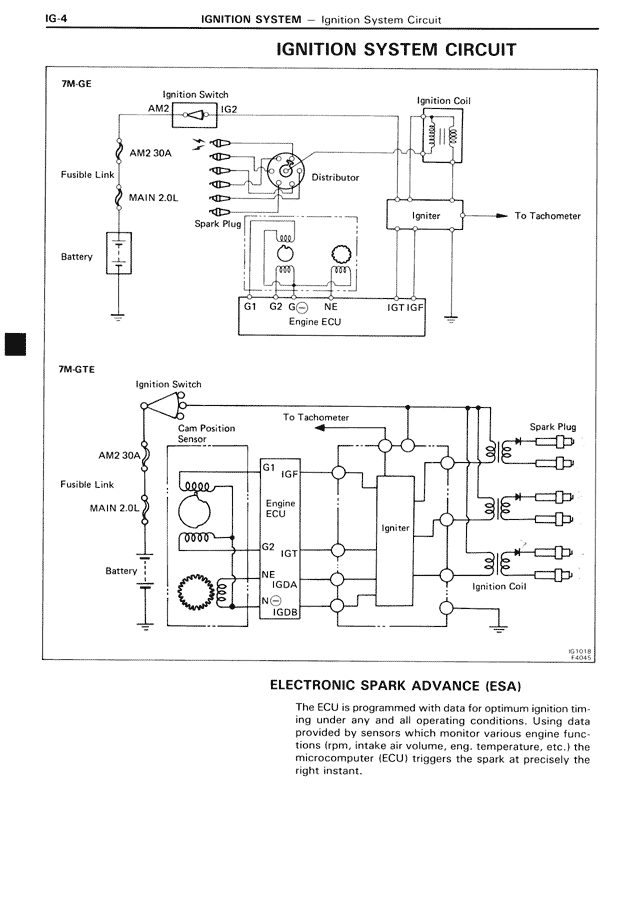
IGNITION SYSTEM CIRCUIT
7M-GE
Ignition Switch
AM2 IG2
AM2 30A
Fusible Link
MAIN 2.0L
Battery
Distributor
Spark Plug
Ignition Coil
Igniter
To Tachometer
G1 G2 G- NE IGT IGF
Engine ECU
7M-GTE
Ignition Switch
AM2 30A
Fusible Link
MAIN 2.0L
Battery
Cam Position Sensor
To Tachometer
G1 IGF
Engine ECU
G2 IGT
NE IGDA
N/C- IGDB
Igniter
Spark Plug
Ignition Coil
ELECTRONIC SPARK ADVANCE (ESA)
The ECU is programmed with data for optimum ignition timing under any and all operating conditions. Using data provided by sensors which monitor various engine functions (rpm, intake air volume, eng. temperature, etc.) the microcomputer (ECU) triggers the spark at precisely the right instant.