
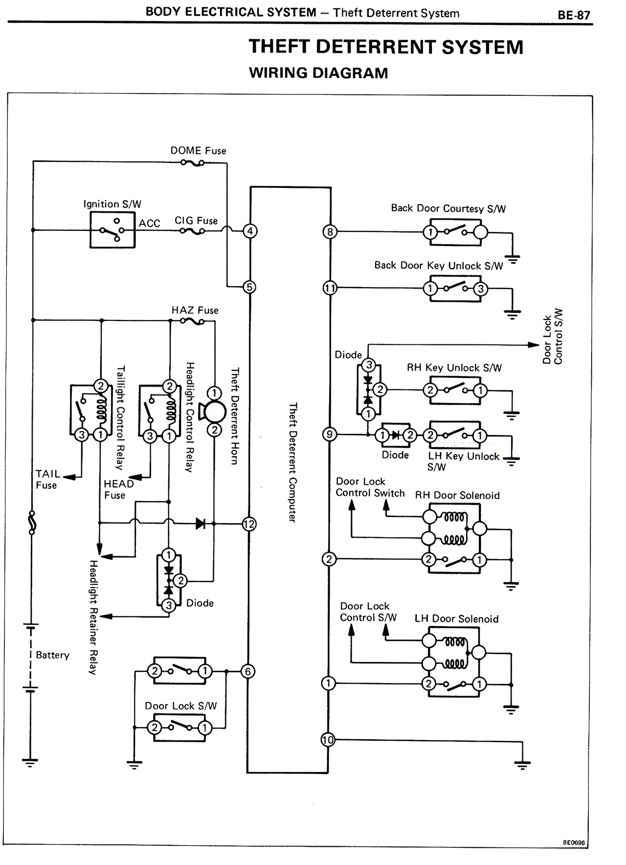
BODY ELECTRICAL SYSTEM — Theft Deterrent System BE-87
THEFT DETERRENT SYSTEM
WIRING DIAGRAM
DOME Fuse
Ignition S/W
ACC CIG Fuse
Back Door Courtesy S/W
Back Door Key Unlock S/W
Door Lock
Control S/W
HAZ Fuse
Diode
RH Key Unlock S/W
Theft Deterrent Computer
Theft Deterrent Horn
Handlight Relay
Handlight Relay
Taillight Relay
Taillight Relay
LH Key Unlock
S/W
Door Lock
Control Switch
RH Door Solenoid
TAIL
Fuse
HEAD
Fuse
Diode
LH Door Solenoid
Headlight Retractor Relay
Battery
Door Lock S/W
BE0092