
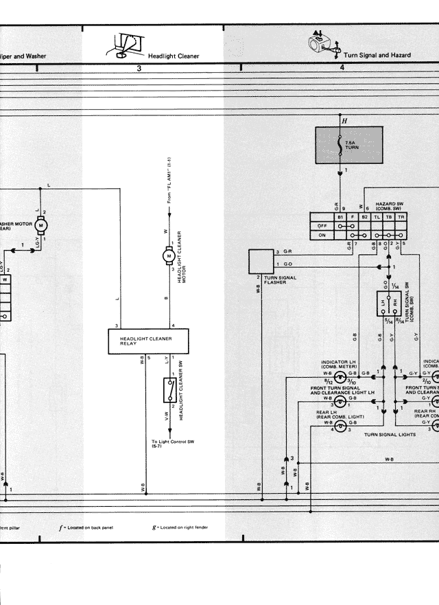
Wiper and Washer
3 Headlight Cleaner
4 Turn Signal and Hazard
WIPER MOTOR
1
HEADLIGHT CLEANER
RELAY
B/W
HEADLIGHT CLEANER MOTOR
B/R
B
N
TURN SIGNAL
FLASHER
G-B
L/G-O
INDICATOR L/H
(DOME W0 1421)
FRONT TURN SIGNAL
AND CLEARANCE LIGHT L/H
(DOME W0 1427)
REAR TURN SIGNAL LIGHT
(REAR COMB. LIGHT)
TURN SIGNAL LIGHTS
FRONT TURN
SIGNAL AND C
(DOME W0
REAR TU
(REAR COM
W-B
*1 - Located on back panel *2 - Located on right fender
TAIL
FUSE
11
OFF
ON
B1
HAZARD SW
(DOME 2481)
B2
B3
B4
B5
B6