
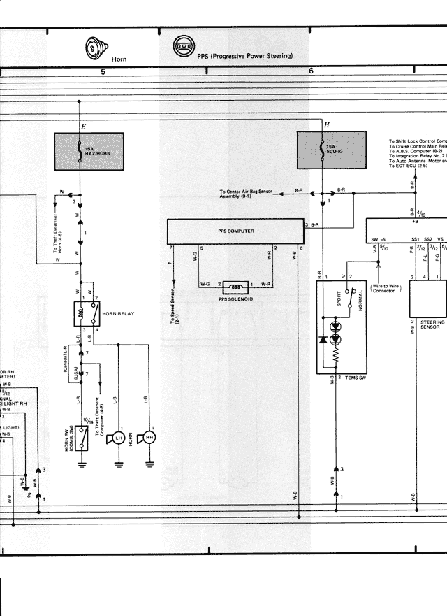
Horn
PPS (Progressive Power Steering)
5
6
E
H
Max.
12A SOLID
Max.
12A SOLID
1o Shift Lock Control Comp
1o Cruise Control Main Rela
1o CRUISE CONTROL ECU
1o Radiator Res. Tank Sensor
1o Auto Antenna Motor dn
1o ECT ECU (2.5)
W
To Center Air Bag Sensor
Assembly (B/1)
B-R
B-R
ALO
PPS COMPUTER
SW 3A
4B1 4B2 VE
1
2
3
4
5
6
B
W
R
PPS VG
W-B
Blue to Wire
Harness
PPS SOLENOID
STEERING
SENSOR
STEERING
B
B
TEMS SW
2
HORN RELAY
R
O
W-R
B-R (14)
2A
HORN
HORN
L LIGHT RH
L LIGHT
CLEANER BH
COOLING FAN
MOTOR RH
COOLING FAN
B
B