
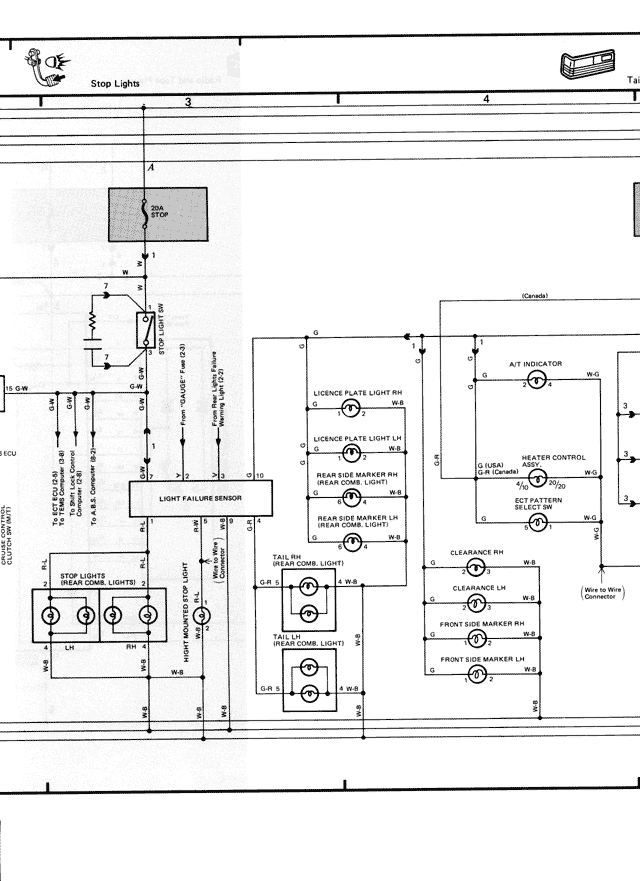
Stop Lights
3
4
A
STOP
B
C
(Canada)
ALT INDICATOR
G
W-G
LICENSE PLATE LIGHT RH
L-R
LICENSE PLATE LIGHT LH
L-B
5 (FUSE)
HEATER CONTROL
LG
ILLUMINATION
L-B
INDICATOR
SELECTOR
IG SW
AM2
LIGHT FAILURE SENSOR
TAIL RH
L-R & W-R
(REAR COMB. LIGHT)
REAR SIDE MARKER LH
Gr-B
L-G
CLEARANCE RH
L-W-B
Drive to Wire
STOP LIGHTS
(REAR COMB. LIGHTS)
CLEARANCE LH
L-W-B
LH
RH
FRONT SIDE MARKER RH
L-R
W-B
FRONT SIDE MARKER LH
L-B
TAIL LH
L-B & W-B
(REAR COMB. LIGHT)
B-W
W-R
Gr-B
W-B