
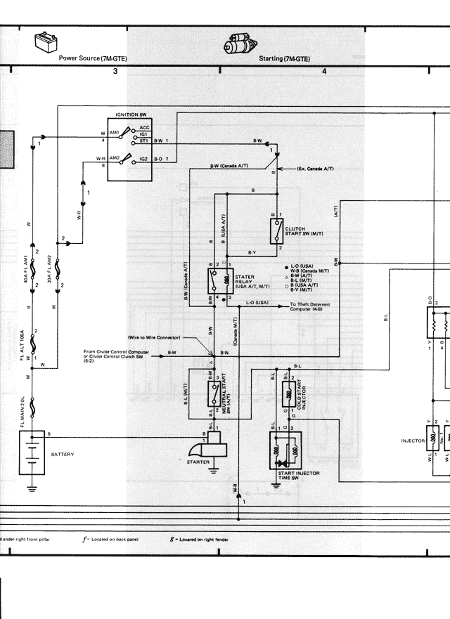
Power Source (7M-GTE)
Starting (7M-GTE)
3
4
IGNITION SW.
ACC
B.W. 1
ST
B.W. 2
B.W.
B.W. (Canada A/T)
(Ex. Canada A/T)
B
CLUTCH START SW. (M/T)
B-Y
STARTER RELAY (A/T, M/T)
L-O (USA)
(Ex. Canada M/T)
B-R (M/T)
B-W
B-L (A/T)
L-O (USA)
B-W (A/T)
To Theft Deterrent Computer (U.S.)
Wire to Wire Connector
From Cruise Control Computer
B-W
or Cruise Control Cruise SW
B-L
B-W
STARTER
CUT
RELAY
(A/T)
BATTERY
(E-2)
STARTER
MAIN
FUEL INJECTOR
TIME SW.
(E-2)
INJECTOR
B-W
B-O
B
(under right front pillar F: Located on back panel 6: Located on right fender