
e 1 to Page 9)
OM/GE)
3
4
HA
ST1
Circuit, Canada A/T1
2
B-O
B-Y
B.T1
51 MAIN
RELAY
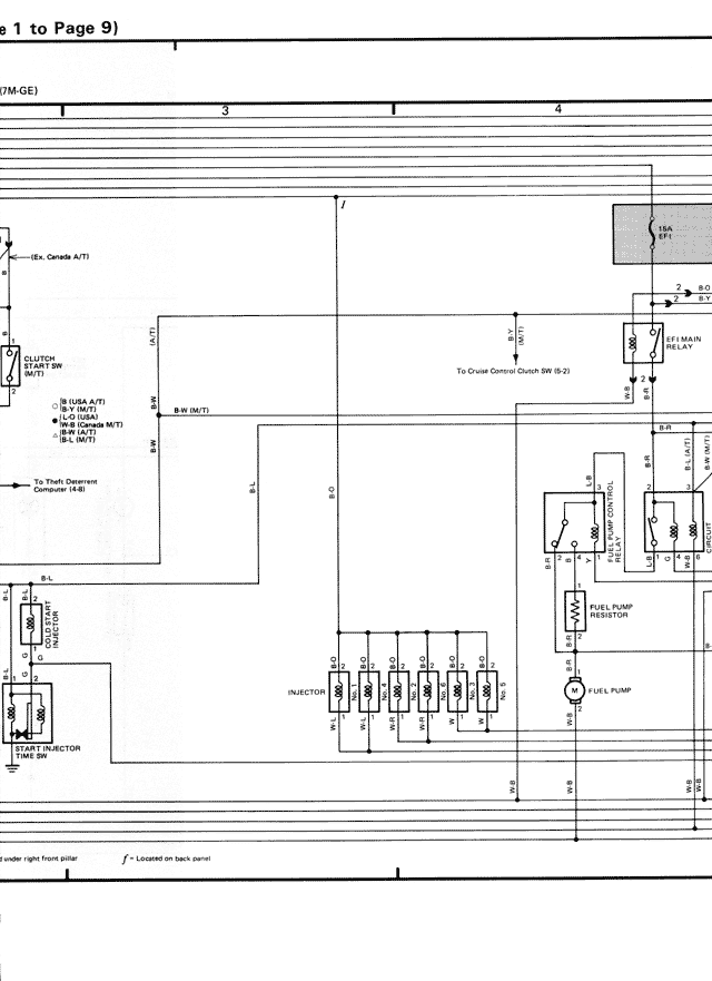
CLUTCH
START SW
(M/T)
To Cruise Control Sw. (M+, St-2)
2
B-W (M/T)
R-B
E18
IG (USA A/T)
IG (M/T)
L-2 (USA
A/T w/ TRAC)
B-L (M/T)
B
B
To Theft Deterrent
Computer (E-B)
4
EFI MAIN
RELAY
L-21
POP
UP
JCT
B-L
STOPLT
SW
INJECTOR
INJECTOR
INJECTOR
INJECTOR
FUEL PUMP
RESISTOR
C-2
C-1
C-3
C-4
C-5
C-6
FUEL PUMP
START
INJECTOR
START INJ
RELAY
B-2
B-3
B-4
B-5
B-6
B-7
E-8
B-8
E-4
under right front pillar f - Located on back panel