
FA-36
FRONT AXLE AND SUSPENSION — TOYOTA Electronic Modulated Suspension
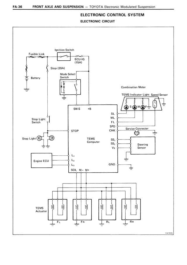
ELECTRONIC CONTROL SYSTEM
ELECTRONIC CIRCUIT
Fusible Link
Ignition Switch
ECU-IG
(15A)
Stop (20A)
Battery
Mode Select
Switch
1
2
3
Combination Meter
TEMS Indicator Light Speed Sensor
SW-S
+B
SL
ML
HL
SPD
CHK
Service Connector
Stop Light
Switch
Stop Light
STOP
TEMS
Computer
SS1
SS2
V+
Steering
Sensor
Engine ECU
L1
L2
L3
GND
SOL
M-
M+
TEMS
Actuator
FL
FR
RL
RR
FA-1933