
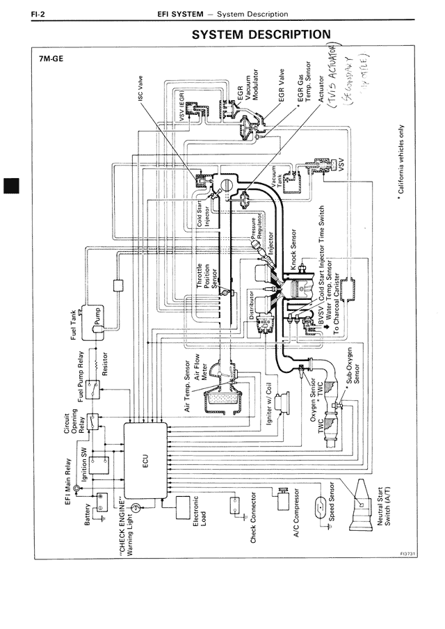
SYSTEM DESCRIPTION
7M-GE
HCV Valve
Vacuum EFI
EGR Vacuum Modulator (BVSV)
EGR Valve
EGR Gas Temp. Sensor
Turbo Pressure Sensor
Air Valve
Calibrator switch only
Cold Start Injector
Throttle Position Sensor
Pressure Regulator
Air Flow Meter
Speed Sensor
TDC Magnet Trim Sensor
NO.1 Oxygen Sensor
NO.2 Oxygen Sensor
Sub-Oxygen Sensor
Igniter
Fuel Tank
Fuel Pump Relay
Fuel Tank Relay
Resistor
Circuit Opening Relay
Ignition SW
*CHECK ENGINE* Warning Light
EFI Main Relay
Battery
Electrical Load
Check Connector
A/C Sw
Speed Sensor
NO.1 Oxygen Sensor
NO.2 Heated Oxygen Sensor (HO2S)
F03731