
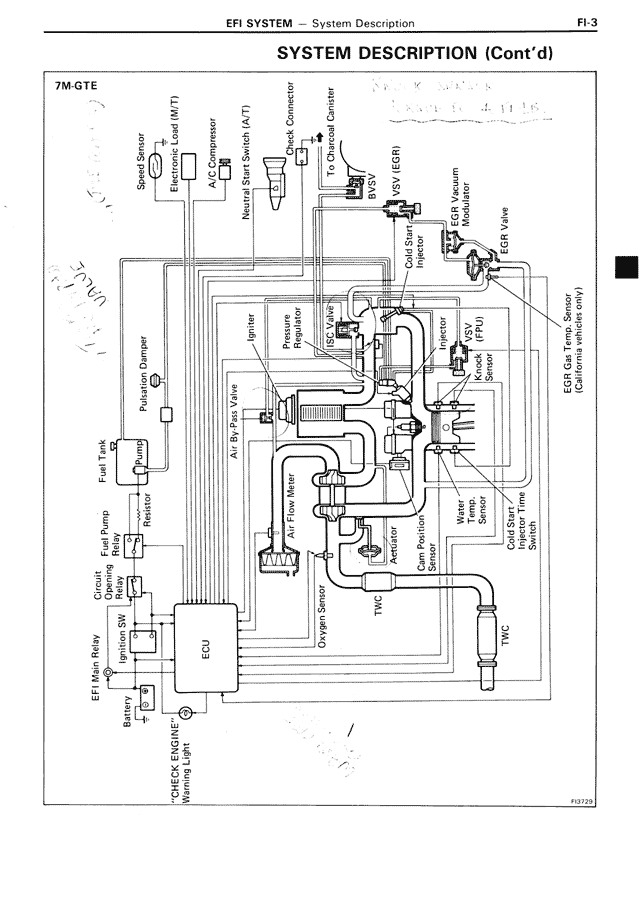
7M-GTE
FI-3
EFI SYSTEM — System Description
SYSTEM DESCRIPTION (Cont'd)
7M-GTE
Speed Sensor
Turbo Pressure Sensor (M/T)
Compressor
Neutral Start Switch (A/T)
Connector
TPS/Charcoal Canister
Cold Start Injector (CSI)
EGR Vacuum Modulator
EGR Gas Temp. Sensor
(California vehicles only)
EGR Valve
Igniter
Pressure Regulator
ISC Valve
Injector
Throttle Body
Air By-Pass Valve
Knock Sensor
Water Temperature Sensor
Oxygen Sensor
Check Valve
Bypass Valve
Intercooler
Water Temp. Sensor
Inlet Air Temp. Sensor
TWC
TWC
Cold Start Injector Time Switch
Dash Pot
Fuel Tank
Fuel Pump Resistor
Fuel Pump
Check Opening Pressure Valve
Injection SW
EFI Main Relay
Battery
ECU
CHECK ENGINE Warning Light
Overpayment Spray
TWC
FU3723