
FI-62
EFI SYSTEM — Troubleshooting with Volt/Ohmmeter (7M-GTE)
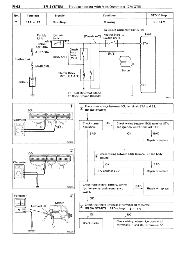
No. | Terminals | Trouble | Condition | STD Voltage
7 | STA — E1 | No voltage | Cranking | 6 — 14 V
To Circuit Opening Relay (STA)
Fusible Link
AM1 40A
ALT 100A
MAIN 2.0L
Ignition Switch
ST1
Clutch Start Switch (M/T)
(Canada A/T)
Neutral Start Switch (A/T)
(M/T)
Starter Relay (M/T, USA A/T)
To Theft Deterrent (USA)
To Body Ground (Canada)
ECU
STA
Starter
E1
Battery
Fusible Link
AM1
(USA A/T)
FJ0131
①
ECU
Voltmeter
E1
STA
FI2768
① There is no voltage between ECU terminals STA and E1. (IG SW START)
Check starter operation.
OK | BAD
Check wiring between ECU terminal STA and ignition switch terminal ST1.
OK | BAD
Repair or replace.
②
ECU
Ohmmeter
FI2755
② Check wiring between ECU terminal E1 and body ground.
OK | BAD
Try another ECU. | Repair or replace.
Check fusible links, battery, wiring, ignition switch and neutral start switch.
OK | BAD
Repair or replace.
③
Voltmeter
Terminal 50
Starter
FI6236
③ Check that there is voltage at terminal 50 of starter. (IG SW START) STD voltage: 6 — 14 V
OK | NO
Check starter. | Check wiring between ignition switch terminal ST and starter terminal 50.