
100%
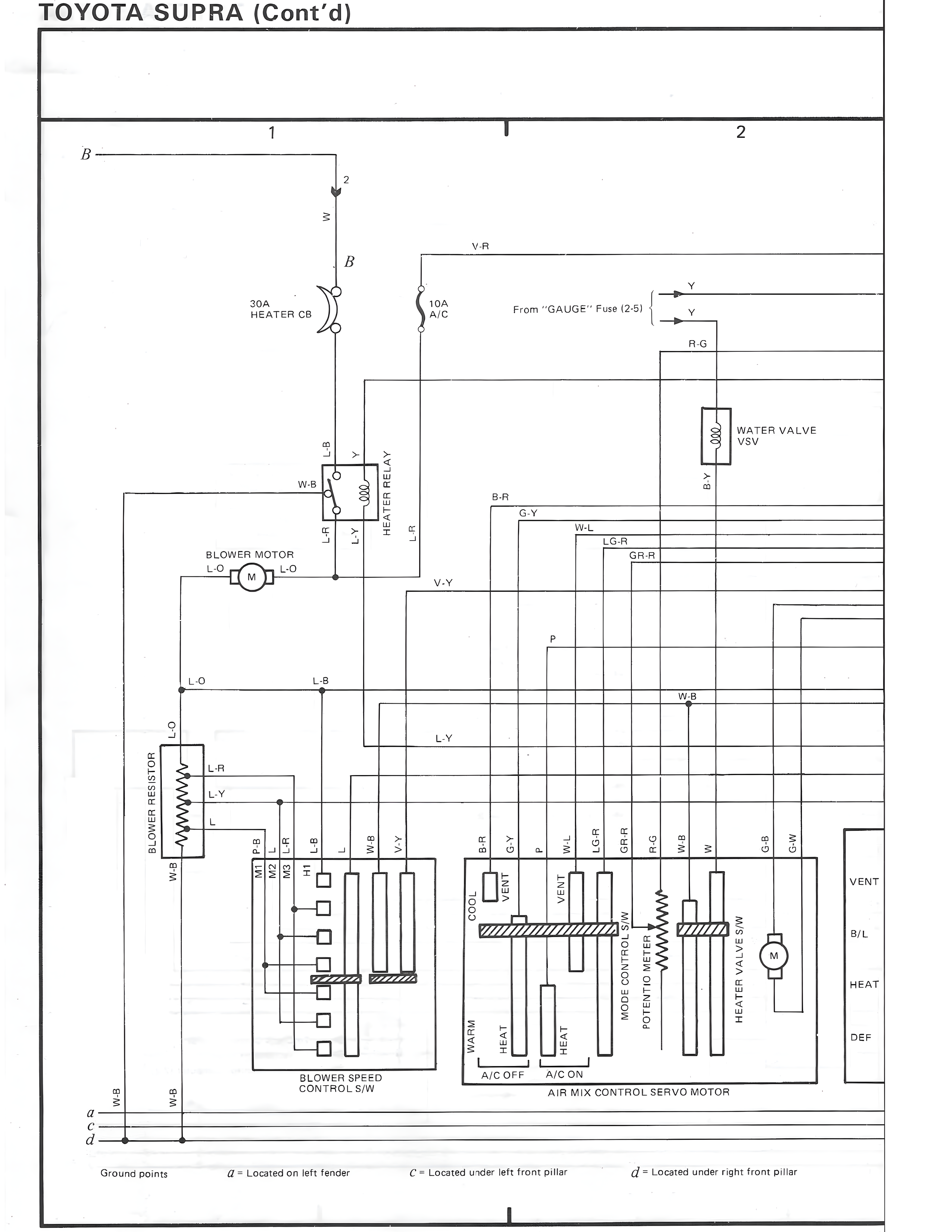
TOYOTA SUPRA (Cont'd)
1 I 2
B
2
w
V-R
B
30A 10A
HEATER CB A/C From "GAUGE" Fuse (2.5)
Y
Y
R-G
W-B
B
Y
LR
LY
WATER VALVE
VSV
B-Y
BLOWER MOTOR
L-O
M
L-O
B-R
G-Y
W-L
LG-R
GR-R
V-Y
HEATER RELAY
L-O
L-B
P
L-O
W-B
L-Y
BLOWER RESISTOR
L-R
L-Y
L
MT1
R-B
LR
LB
L
HI
WB
LY
WD2
WD3
BR
GY
P
W-L
LG-R
GR-R
R-G
W-B
W
G-B
G-W
VENT
B/L
HEAT
DEF
COOL
HEAT
WARM
HEAT
HEAT
VENT
VENT
M
MODE CONTROL
POTENTIO METER
HEATER VALVE S/W
BLOWER SPEED
CONTROL S/W
A/C OFF A/C ON
AIR MIX CONTROL SERVO MOTOR
a
C
d
W-B
W-B
Ground points a = Located on left fender C = Located under left front pillar d = Located under right front pillar
I