
100%
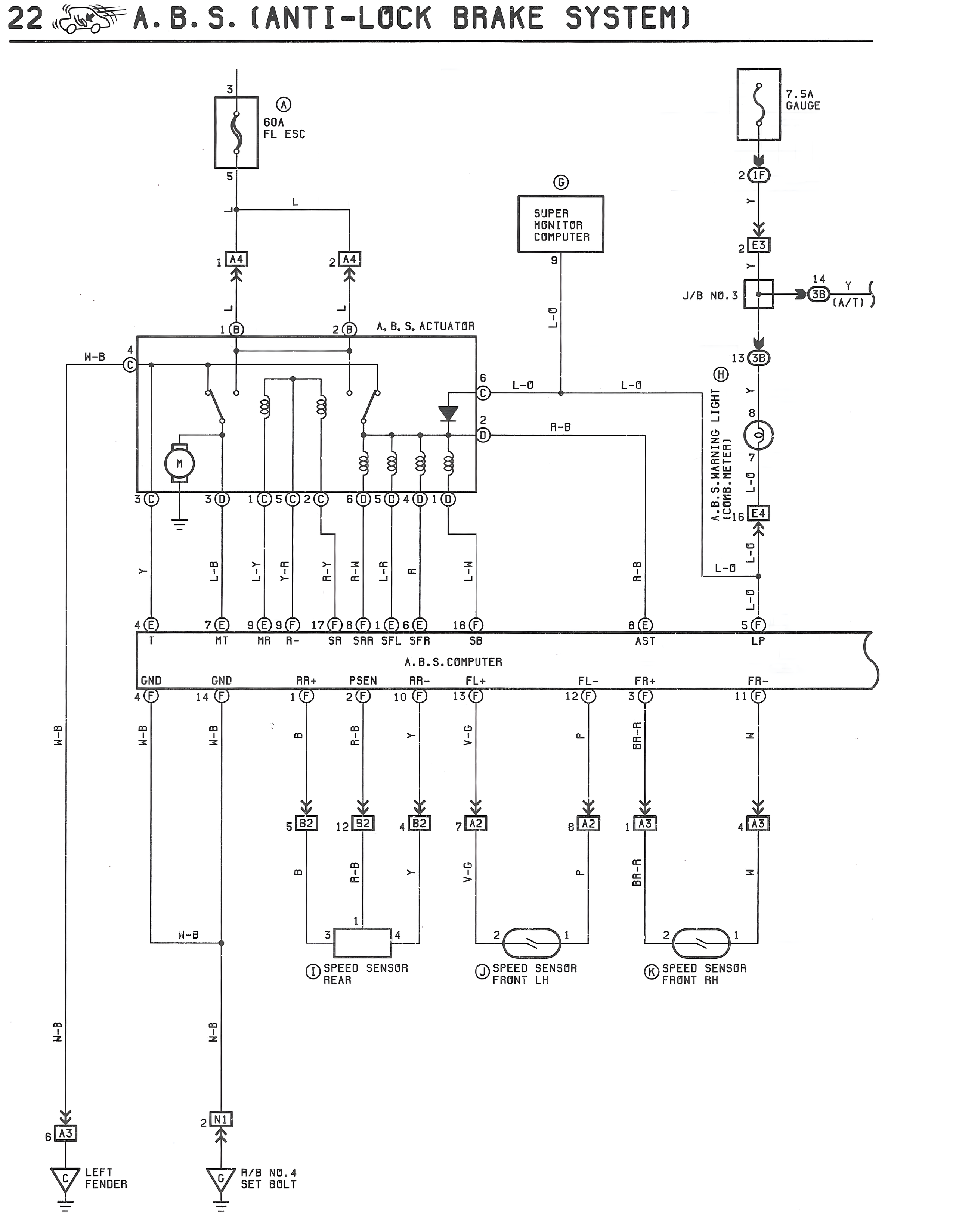
22 A.B.S. (ANTI-LOCK BRAKE SYSTEM)
3
5
A
60A
FL ESC
7.5A
GAUGE
2 L2
L
1 A4
2 A4
G
SUPER
MONITOR
COMPUTER
9
J/B NO.3
Y
14
3B
Y
W/J
13 3B
W-B
4
C
1 B
2 B
A.B.S. ACTUATOR
B
L-O
L-O
H
LBP
LIGHT
Y
8
7
L-1
9
D
R-B
H
3 C
3 D
1 C 5 C 2 C
8(D)5(D)4(D)1(D)
W.B.S. WARNING
W.B.S. METER
6 E4
L-1
L-O
Y
L-B
Y-R
Y-R
R-W
R-W
L-R
R
L-W
4 E
7 E
9 E 9 R
12 F 8 F 1 E 8 E
18 F
8 E
5 F
T
RT
RR
R-
SR
SRA SFL SFR
SB
AST
LP
A.B.S. COMPUTER
GND
GND
RR+
PSEN
RR-
FL+
FL-
FR+
FR-
4 F
14 F
1 F
2 F
10 F
13 F
12 F
3 F
11 F
W-B
W-B
W-B
T
B
R-B
Y
V-G
P
BR-R
W
5 B2
12 B2
4 B2
7 A2
8 A2
1 A3
4 A3
B
R-B
Y
V-G
P
BR-R
W
W-B
3
1
4
2
1
2
1
I SPEED SENSOR
REAR
J SPEED SENSOR
FRONT LH
K SPEED SENSOR
FRONT RH
W-B
W-B
6 A3
2 D1
V
LEFT
FENDER
V
E/B NO.4
SET BOLT