
100%
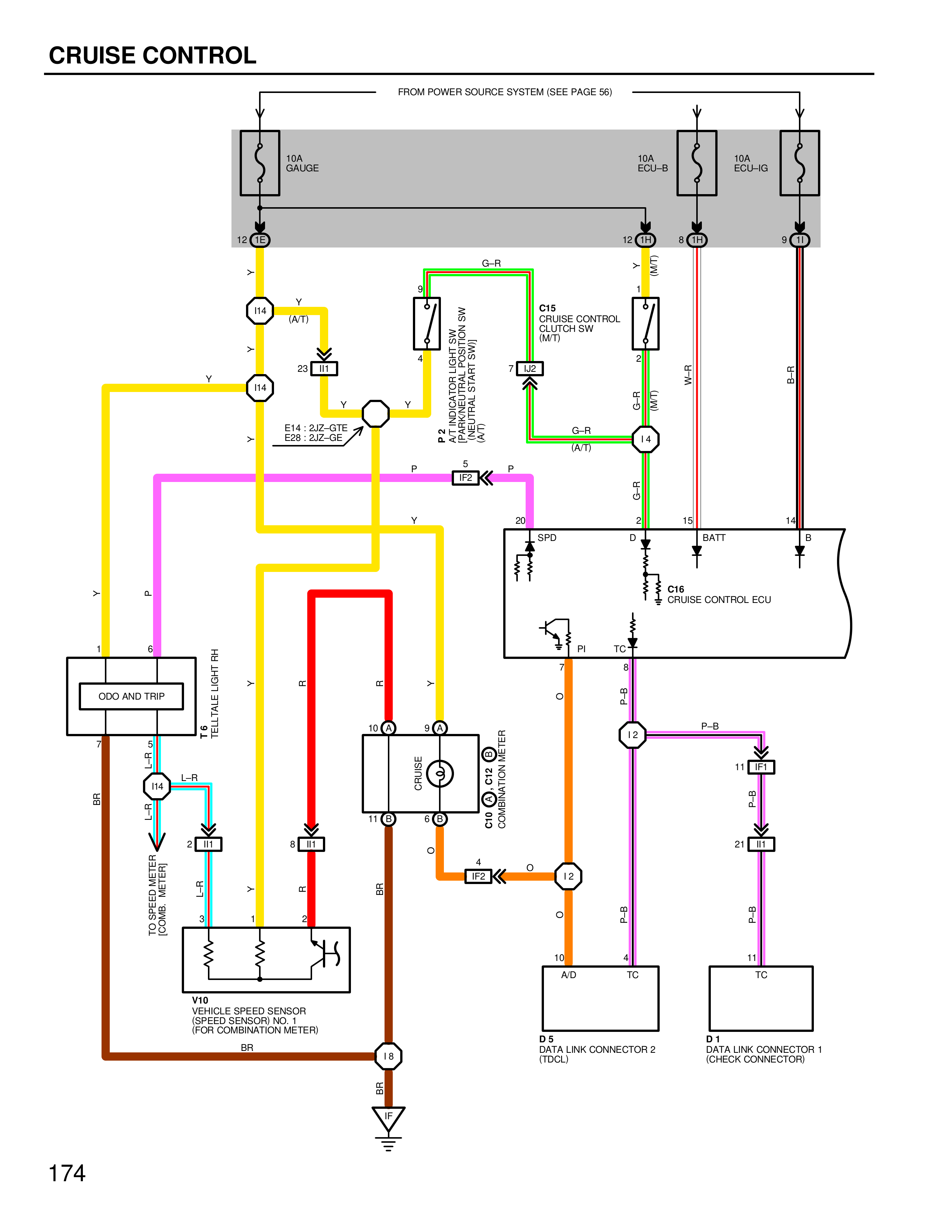
CRUISE CONTROL
FROM POWER SOURCE SYSTEM (SEE PAGE 56)
10A GAUGE
10A ECU-B
10A ECU-IG
12 H5
12 H5
8 H5
9 H5
G-R
Y
I14
(A/T)
Y
23 I11
Y
Y
I14
Y
E14 : 2JZ-GTE
E26 : 2JZ-GE
Y
P2
VEHICLE SPEED SENSOR SW
NEUTRAL START SW
(A/T)
(A/T)
P
5
P
IF2
9
STOPLIGHT SW
7
7
2
E15
CRUISE CONTROL CLUTCH SW
(M/T)
7 H29
G-R
(A/T)
I4
20
5
SPD
D
Y
(M/T)
G-R
W-P
15
BATT
B
14
B
C16
CRUISE CONTROL ECU
PI
TC
P-B
I2
P-B
11 I4
P-B
2 I11
21 I11
TO
SPEEDOMETER
(COMB. METER)
L-R
L-R
I14
L-R
TELL-TALE LIGHT RH
R
R
Y
ODO AND TRIP
6
P
BR
5
1
2
R
1
2
8 I11
10
9
CRUISE
3
ODO AND METER DIMMING SW
6
8
11
O
O
4
O
IF2
I2
O
BR
P-B
BR
X
Y
R
V10
VEHICLE SPEED SENSOR
(SPEED SENSOR NO. 1)
(TRANSMISSION METER)
BR
18
10
4
A/D
TC
D5
DATA LINK CONNECTOR 2
(16-CLC)
11
TC
D1
DATA LINK CONNECTOR 1
(CHECK CONNECTOR)
174