
100%
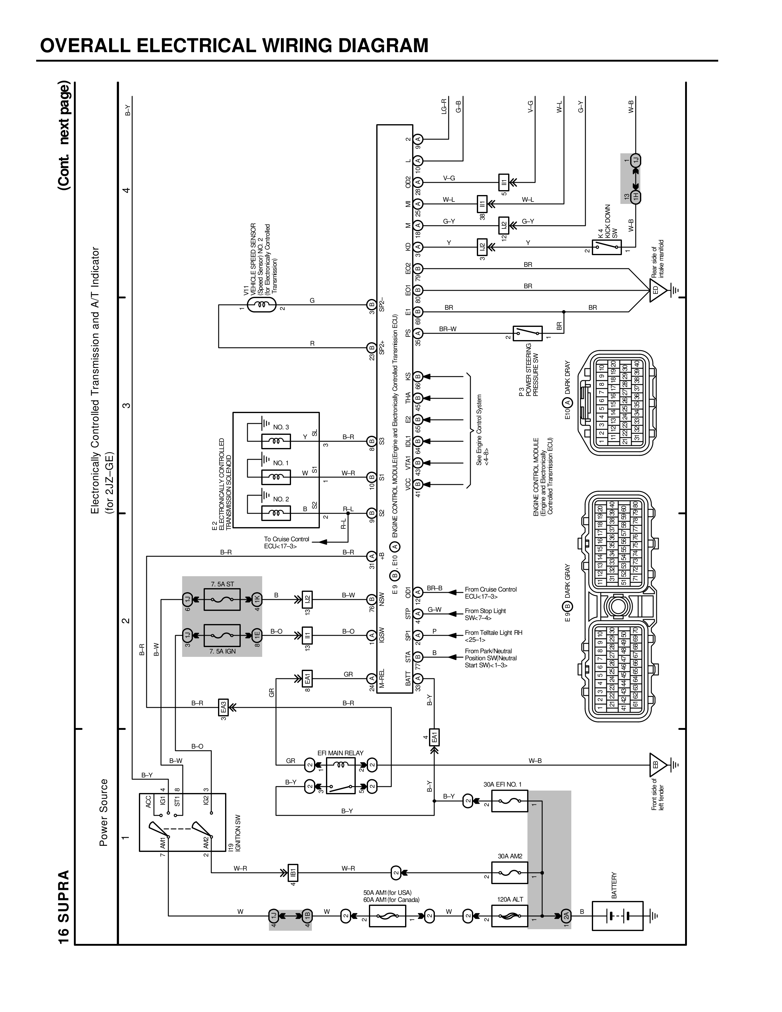
OVERALL ELECTRICAL WIRING DIAGRAM
16 SUPRA
Power Source
1
AM1
AM2
+B
+B
BATTERY 8W
B-Y
2
B
IG1 S
IG1
W-R
B-Y
EFI MAIN RELAY
B
B-Y
B-Y
30A EFI NO.1
B-Y
FE
30A AM2
FE
50A ALT
80A AM1 (for Canada)
W-R
W-R
FE
W
W
W
FE
100A ALT
FE
B
FE
B
7.5A ST
B
B
B-W
7.5A IGN
B-O
B-O
GR
B-R
B-R
B-O
B-W
GR
B-Y
(Cont. next page)
3
Electronically Controlled Transmission and A/T Indicator
(for 2JZ-GE)
ECT ELECTRONICALLY
CONTROLLED
TRANSMISSION
NO.3
Y Y-R
B-R
NO.1
W W-R
B-R
NO.2
B B-W
B-R
To Cruise Control
ECU-KT-3c
B-R
B-R
4
AT
FE
TRANSMISSION AT INDICATOR
B3
B4
B5
B6
B7
B8
B1
B2
B9
B10
B11
E01
E02
E04
E05
E06
E07
E08
E09
REVOLUTION SENSOR
VEHICLE SPEED SENSOR
PARK/NEUTRAL POSITION SW
STOP LIGHT SW
THROTTLE POSITION SENSOR
G
R
5
V-G
W-L
G-Y
Y
SAFETY SHIFT LOCK
ECU-1b
W-L
G-Y
Y
E3
E4
E5
E6
E7
E8
E9
E10
E11
E12
E13
E14
E15
E16
E17
E18
E19
E20
E21
E1
E2
BR
BR
BR
BR-W
BR
BR
POWER STEERING
PRESSURE SW
(for CROSSFLOW)
GNDECT/VDOP
6.8V 1W
L-B
L-B
E01
E02
E03
BR-B
G-W
P
B
From Cruise Control
ECU-KT-14
From Stop Light
SW-3a
From Taillight Light RH
Relay-3c
From Park/Neutral
Position SW-Neutral
Start SW-Y-3a
ENGINE RY
E10 RY
SM.R
E01
E02
E03
E04
E05
E06
E07
E08
E09
E10
E11
E12
E13
E14
E15
E16
E17
E18
E19
E20
E21
E22
E23
E24
REMOTE CONTROL VALVE
SOLENOIDS
(Engine Compartment J/B)
W-B
From Speaker
AMP RR-4