
100%
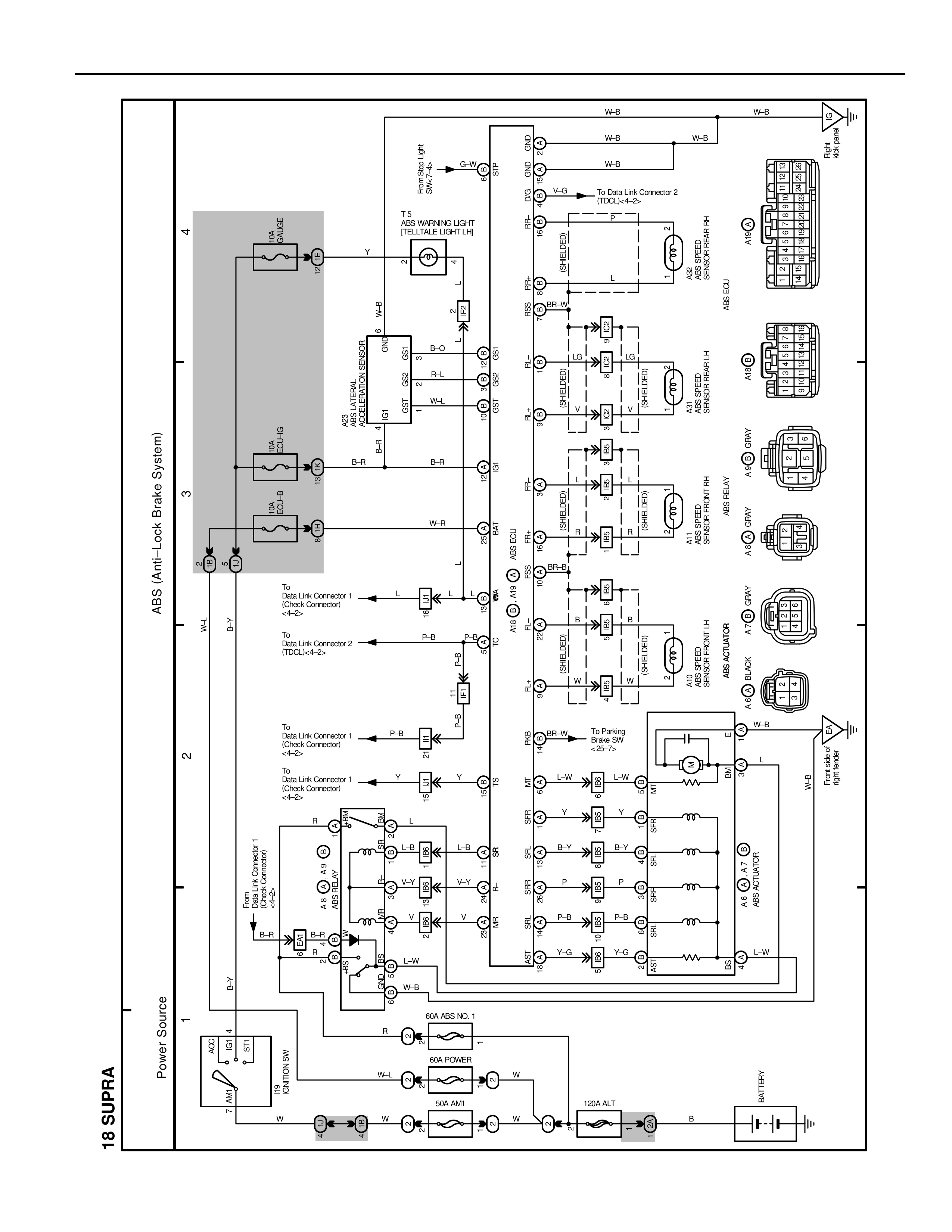
18 SUPRA
Power Source
1
2
3
4
ABS (Anti-Lock Brake System)
BAT
IG SW
ST
AM1
50A
W
EFI NO.2 80A
W
60A POWER
W-L
50A ALT
W
120A ALT
B
BATTERY
From
Data Link Connector 1
<Check Connection>
B-R
B-R
P-B
P-B
To
Data Link Connector 2
(TDCL) <L-6>
P-B
To
Data Link Connector 1
<Check Connection>
P-B
P-B
To
Data Link Connector 1
<Check Connection>
<4-5>
Y
Y
From
Data Link Connector 1
<Check Connection>
<4-5>
ABS (J/B) ABS MAIN NO.1
R
L-B
L-B
L-B
V-Y
V-Y
V
V
B-R
B-R
B-R
L-B
L-B
L-B
V-Y
V-Y
V-Y
V
V
P-B
P-B
L-W
L-W
W-B
W-B
60A ABS NO. 1
R
W-L
W
50A AM1
W
AM2 (EFI/ETCS)
ABS NO.2 (EFI/ETCS)
IG1
GF1
GF2
IG1
LB1
LB2
JCN
JCN
JCN
BATTERY
IG1
GF2
GF1
IG
LB2
LB1
1
2
3
B-R
B-R
B-R
W-R
T-5
T.C.S
REAR WARNING LIGHT
(TELLTALE LIGHT LH)
Y
Y
2
1
GREEN 3
GREEN 2
GREEN 1
BR-W
BR-R
B-L
B-L
B-O
B-O
W-L
W-L
B-R
B-R
W-R
W-R
BR
BR-R
BR
L-B
L-W
Y
P-B
P-B
B-Y
P
P-B
L-G
L-W
W-B
TTL
T-5
G-W
G-W
BR
T-5
BR
BR
BR
BR-R
BR-R
BR-R
BR-R
BR-R
BR-R
BR-W
BR-W
W
W
L-W
L-W
Y
Y
B-Y
B-Y
P
P
P-B
P-B
L-G
L-G
W-B
W-B
GND
GND
GND
GND
GND
GND
CB
CB
CB
CB
CB
CB
To Data Link Connector 2
(TDCL) <L-6>
T-5
ABS & TRACTION
SENSOR FR RH
(ABS ECU)
To Parking
Brake SW
<3-3>
W-B
W-B
W-B
W-R
ABS & TRACTION
SENSOR FR LH
ABS SPEED
SENSOR FR RH
ABS SPEED
SENSOR FR LH
ABS ACTUATOR
WAB
WAB
4
3
2
1
(4-WAY)
4
3
2
1
(4-WAY)
3
2
1
(3-WAY)
4
3
2
1
(4-WAY)
3
2
1
(3-WAY)
4
3
2
1
(4-WAY)
6
5
4
3
2
1
(6-WAY)
INSTRUMENT
PANEL
WAB
AM1 <I-1>
AM1 <I-1>
E-01
GI-04
1
2
3
4