
PRINCIPLE OF AUTOMATIC AIR CONDITIONING SYSTEM
1. WHAT'S AUTOMATIC AIR CONDITIONING SYSTEM?
Automatic air conditioning system automatically controls the interior room temperature, the blower speed, the air vent mode, etc, according to setting temperature of hope. It keeps good air condition at all seasons.
2. HOW FUNCTIONS DOES AUTOMATIC AIR CONDITIONING SYSTEM HAVE?
Automatic air conditioning system has four main functions as follows.
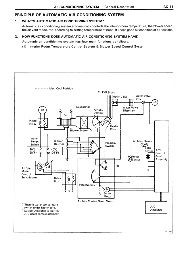
(1) Interior Room Temperature Control System & Blower Speed Control System
[DIAGRAM showing air conditioning system components including:
- Max. Cool Position
- To E/G Block
- Water Valve VSV
- Water Valve Diaphragm
- Evaporator
- Air Mix Damper
- Heater Core
- Blower Motor
- Heater Relay
- Water Temp. Sensor 20°C (68°F) and 40°C (104°F)
- Blower Resistor
- Air Vent Mode Servo Motor
- Relay
- Potentiometer
- Blower Motor
- Air Mix Control Servo Motor
- Program Switch
- Ambient Sensor
- Solar Sensor
- In-car Sensor
- A/C Switch Panel Assembly
- A/C Amplifier]
* There is water temperature switch under heater core.
* System Amplifier is built in A/C panel control assembly.
AC1AB1