
100%
OVERALL ELECTRICAL WIRING DIAGRAM
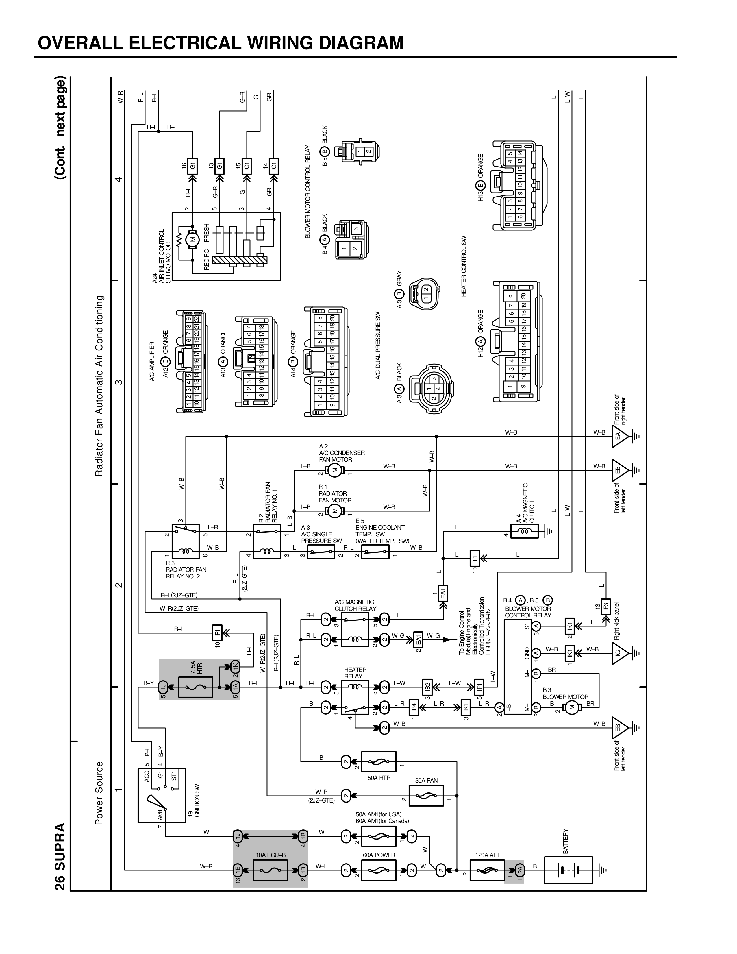
2S SUPRA
Power Source 1
IG1 SW
IG2 SW
BAT
B
W
W-R
W
W-R
10A EFI-LR
60A POWER
W-I
W-I
130A ALT
B
BATTERY
W-R (AM-GTB)
30A HTR
B
W-R
50A AM/HTr (USA)
60A AM/HTr (Canada)
B
2
BAC-GTB
(RL-GTB/2-GTB)
R-L
R-L
HEATER RELAY
L-W
L-W
L-R
L-R
B
W-B
W-B
B-Y
R-L R-L
AC MAGNETIC CLUTCH RELAY
R-L
R-L
R-L
W-G
W-G
W-G
R-L
MAGNETIC CLUTCH
RELAY LOCATION
B
L-R
L-R
(RL-G/U2-GTB)
L-R
R-L
W-B
W-B
W-B
RADIATION FAN RELAY NO. 2
RADIATION FAN RELAY NO. 1
L-R
A/C MAGNETS
A 3
A/C SINGLE PRESSURE SW
ENGINE COOLANT TEMP. SW
B-L
B-L
L-R
W-B
4
R1 RADIATOR FAN MOTOR
L-R
W-B
W-B
A/C CONDENSER FAN MOTOR
A 2
W-B
W-B
W-B
W-B
Radiator Fan Automatic Air Conditioning 3
A/C FUSE
HI-G
A/C FUSE
HI-G
A/C FUSE
HI-G
A/C BAR PRESSURE SW
A/C DAL JACK
INERTO CONTROL SW
HI-G
A/C FUSE
W-B
A/C DAL JACK
W-B
(Cont. next page)
4
B-R
B-R
B-R
B-R
R-L
R-L
AC.H.LEO CONTROL ASSEMBLY
BAT
B-Y
SUNBER WIDOW CONTROL RELAY
A/C DAL JACK
W-B
BLOWER MOTOR CONTROL RELAY
B4 D B5 D
L
L
W-B
W-B
BR1
W-B
W-B
B3 BLOWER MOTOR
M
BR1
Front Wiper Relay
Front Washer Relay
NET SFC
L
L
W-B
NET JACK RELAY
L-W
B
MG
W-B
W-B
SW
THIRD STOP LAMP AND HIGH MOUNTED STOP LAMP LOCATION: REAR SPOILER
B
MAGS