
15A HEAD(LH-LWR)
H 3
HEADLIGHT LO LH
R-B
W-B
W-B
15A HEAD(RH-LWR)
H 4
HEADLIGHT LO RH
R-G
W-B
C12
HIGH BEAM INDICATOR
LIGHT(COMB. METER)
R-W
R-W
R-W
R-L
H 2
HEADLIGHT HI RH
R-W
R-L
H 1
HEADLIGHT HI LH
R-L
R
D 2
DAYTIME RUNNING
LIGHT RELAY NO. 3
W-B
W-B
W-B
W-B
W-B
W-B
15A HEAD(LH-UPR)
R-W
15A HEAD(RH-UPR)
R-W
R-L
7. 5A DRL
R
R-B
R-W
R-W
Front side of
right fender
Front side of
left fender
Left kick panel
Fog Light
Relay<5-2>
W-B
W-B
R-G
E
B
ED
ED
LO
E
EL
H
HF
H4
OFF
TAIL
HEAD
LOW
HIGH
FLASH
OFF
ON
LIGHT
CONTROL
SW
DIMMER SW
FOG
LIGHT
SW
C23
COMBINATION SW
From Integration
Relay<11-2>
Right kick panel
HEADLIGHT
RELAY
DIMMER RELAY
(DAYTIME RUNNING
LIGHT RELAY NO. 2)
(for Canada)
To Integration
Relay<11-1>
R-Y
R-Y
R-Y
R-Y
R-W
To Theft
Deterrent
ECU<14-4>
G-W
DRL
W-B
W-B
BR-W
To Parking Brake SW
<25-6>
B-W
To Brake Fluid Level
Warning SW<25-6>
D 6
DAYTIME RUNNING LIGHT RELAY/MAIN
Y-G
Y-G
From Generator
(Alternator)<1-4>
10A GAUGE
B-Y
Y
ACC
IG1
ST1
AM1
IT9
IGNITION SW
7 AM1
R
60A AM1
W
W
120A ALT
7. 5A DOME
R
R
BATTERY
B
50A MAIN
D 3
DAYTIME RUNNING LIGHT
NO. 2
GRAY
D 2
DAYTIME RUNNING LIGHT
NO. 2
GRAY
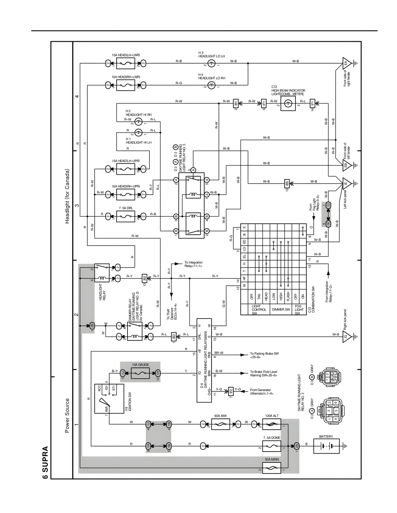
Headlight (for Canada)
Power Source
6 SUPRA
R-L
R-L
R-L
R-Y
R-Y