
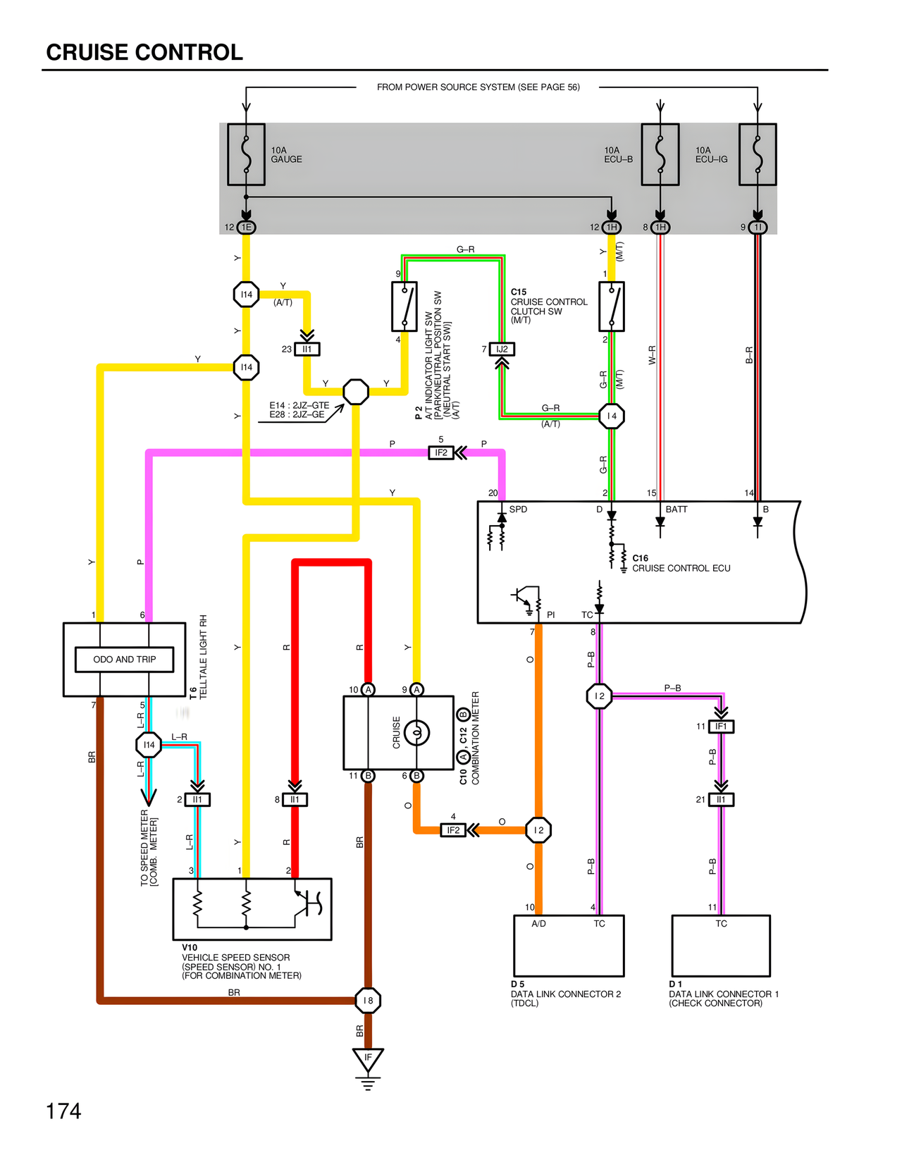
CRUISE CONTROL
FROM POWER SOURCE SYSTEM (SEE PAGE 56)
10A
GAUGE
10A
ECU–B
10A
ECU–IG
12 IE
12 IH
8 IH
9 II
Y
I14
(A/T)
Y
I14
23 II1
Y
Y
E14 : 2JZ–GTE
E28 : 2JZ–GE
P 2
A/T INDICATOR LIGHT SW
(NEUTRAL START SW)
(NEUTRAL START SW)
9
4
G–R
C15
CRUISE CONTROL
CLUTCH SW
(M/T)
1
2
7 IJ2
G–R
(M/T)
G–R
(A/T)
Y (M/T)
W–R
B–R
I4
P
5
IF2
P
Y
20
SPD
2
D
15
BATT
14
B
G–R
C16
CRUISE CONTROL ECU
Y
P
1
6
ODO AND TRIP
T 6
TELLTALE LIGHT RH
7
L–R
I14
L–R
L–R
2 II1
TO SPEED METER
(COMB. METER)
3
1
2
8 II1
V10
VEHICLE SPEED SENSOR
(SPEED SENSOR) NO. 1
(FOR COMBINATION METER)
BR
BR
Y
R
R
Y
10 A
9 A
CRUISE
C10
COMBINATION METER
C12
11 B
6 B
BR
O
4
IF2
O
I2
O
10
A/D
4
TC
D 5
DATA LINK CONNECTOR 2
(TDCL)
7
PI
TC
8
P–B
I2
11 IF1
P–B
21 II1
P–B
11
TC
D 1
DATA LINK CONNECTOR 1
(CHECK CONNECTOR)
I8
BR
174