
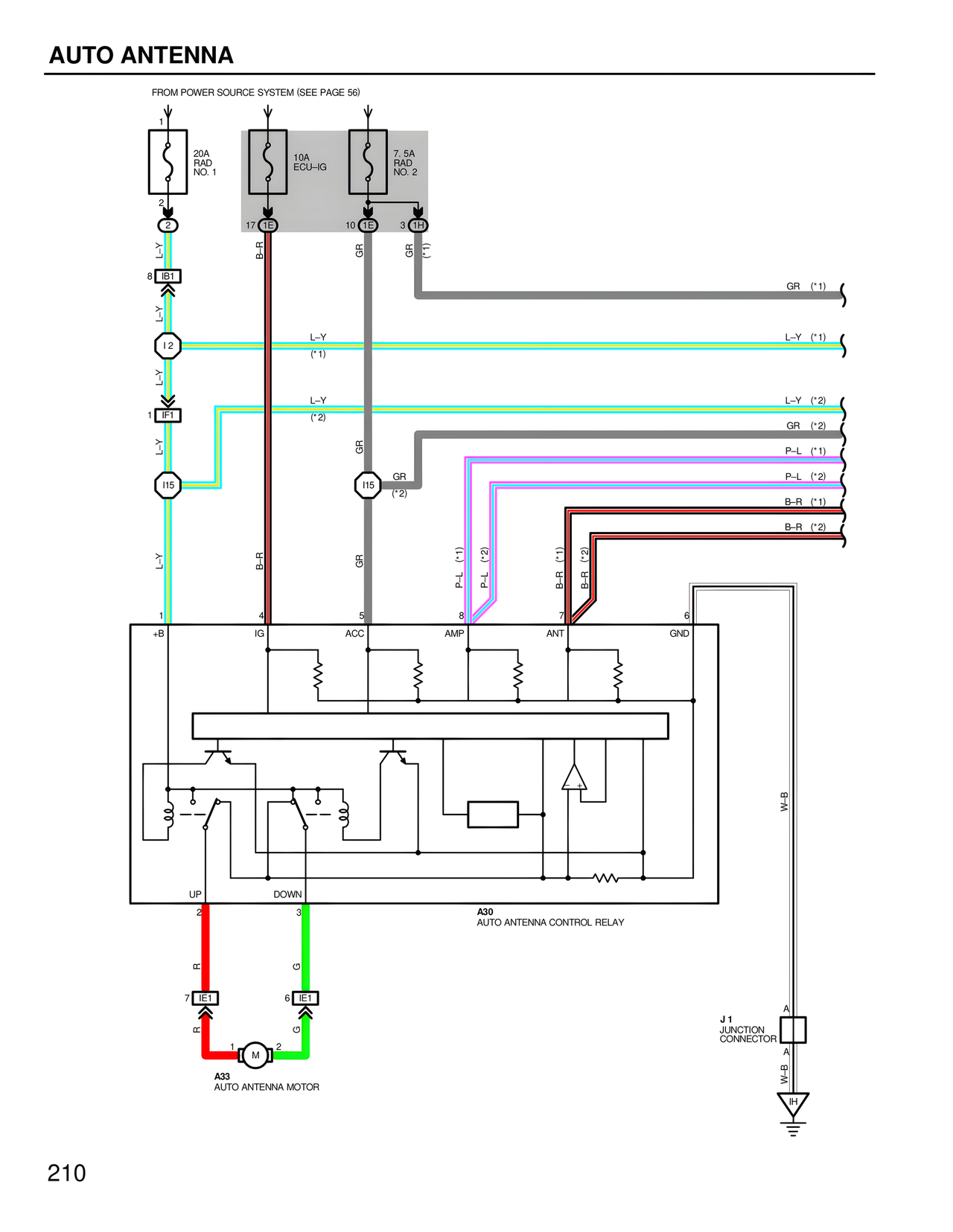
AUTO ANTENNA
FROM POWER SOURCE SYSTEM (SEE PAGE 56)
1
20A
RAD
NO. 1
2
17 IE
10A
ECU-IG
10 IE
7.5A
RAD
NO. 2
3 IH
L-Y
8 IB1
L-Y
I2
L-Y
1 IP1
L-Y
I15
L-Y
B-R
L-Y
(*1)
L-Y
(*2)
GR
GR
(*2)
GR (*1)
GR
P-L (*1)
P-L (*2)
B-R (*1)
B-R (*2)
I15
P-L (*1)
P-L (*2)
B-R (*1)
B-R (*2)
GR (*1)
L-Y (*1)
L-Y (*2)
GR (*2)
P-L (*1)
P-L (*2)
B-R (*1)
B-R (*2)
1
+B
4
IG
5
ACC
8
AMP
7
ANT
6
GND
UP
2
DOWN
3
A30
AUTO ANTENNA CONTROL RELAY
R
G
7 IE1
6 IE1
R
G
1 M 2
A33
AUTO ANTENNA MOTOR
W-B
J1
JUNCTION
CONNECTOR
A
A
W-B
IH
210