
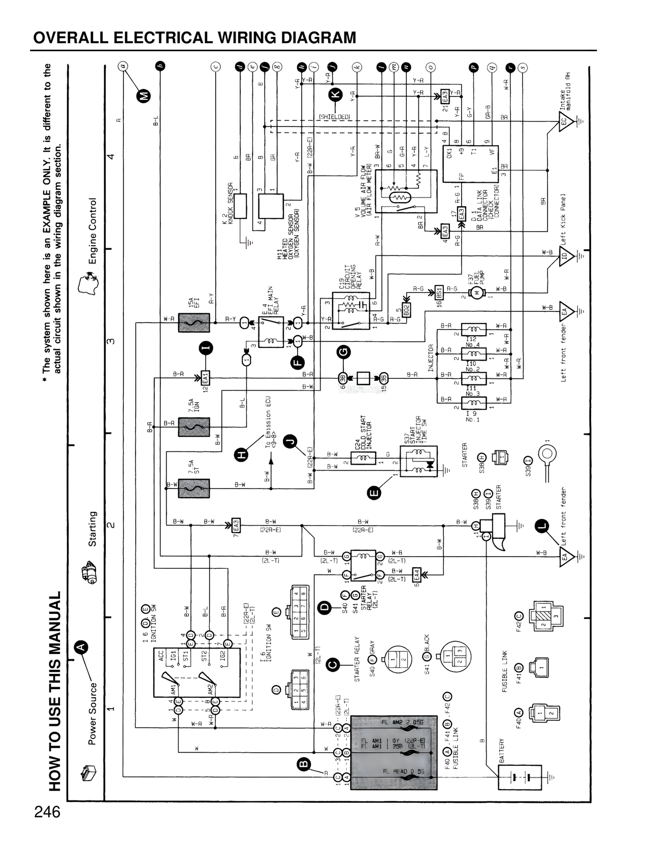
OVERALL ELECTRICAL WIRING DIAGRAM
HOW TO USE THIS MANUAL
* The system shown here is an EXAMPLE ONLY. It is different to the actual circuit shown in the wiring diagram section.
Engine Control
Starting
Power Source
A
B
C
D
E
F
G
H
I
J
K
L
M
N
4
3
2
1
B-L
R-L
B-R
B-R
B-W
B-W
B-W
B-W
B-W
B-W
B-W
B-W
B-W
B-W
B-R
B-R
B-R
B-L
B-L
B-A
B-A
B-A
B-A
B-A
W-R
W-R
W-R
W-R
W-R
W-R
W-B
W-B
W-B
W-B
W-B
W-B
W-B
Y-R
Y-R
Y-R
Y-R
Y-R
Y-R
Y-A
Y-A
R-Y
R-Y
R-G
R-G
G-A
G-A
G-Y
G-R
G-R
L-Y
GR-B
BA
BR
A-W
A-Y
A-G
VF
OX1
FP
E1
BK
W
W
I 6 IGNITION SW
I 6 IGNITION SW
ACC
ST1
ST2
IG1
IG2
AMP
AMP
I 4
I 4
15A
EF1
12A
7.5A
IGN
7.5A
ST
EA4
EA3
EA3
EA3
EA3
EA3
EA1
7 EA3
EA4 EFI MAIN RELAY
E4
CIRC BREAKER RELAY
C22 COLD START INJECTOR
S40 STARTER RELAY
S41 STARTER RELAY
S3B STARTER
S3B STARTER
S3C STARTER
S37 INJECTOR TIME SW
F40 FUSIBLE LINK
F41 FUSIBLE LINK
F42 FUSIBLE LINK
F40
F41
F42
FUSIBLE LINK
FUSIBLE LINK
FUSIBLE LINK
BATTERY
FL AME 2 0.5B
FL AM1 1 0Y (22R-E)
FL AM1 1 25B (2L-T)
FL HEAD 0.5S
To Transmission ECU
(22A-E)
(22A-E)
(2L-T)
(2L-T)
(2L-T)
(22R-E)
(22R-E)
(2L-T)
V 5 VE AIR FLOW METER (AIR FLOW METER)
K 2 KNOCK SENSOR
HEATED OXYGEN SENSOR (OXYGEN SENSOR)
INJECTOR
No.4
No.3
No.2
No.1
BR 2
BR 1
BB
BB
BB
BB
[SHIELDED]
Intake manifold RH
Left Kick Panel
Left front fender
Left front fender
246