
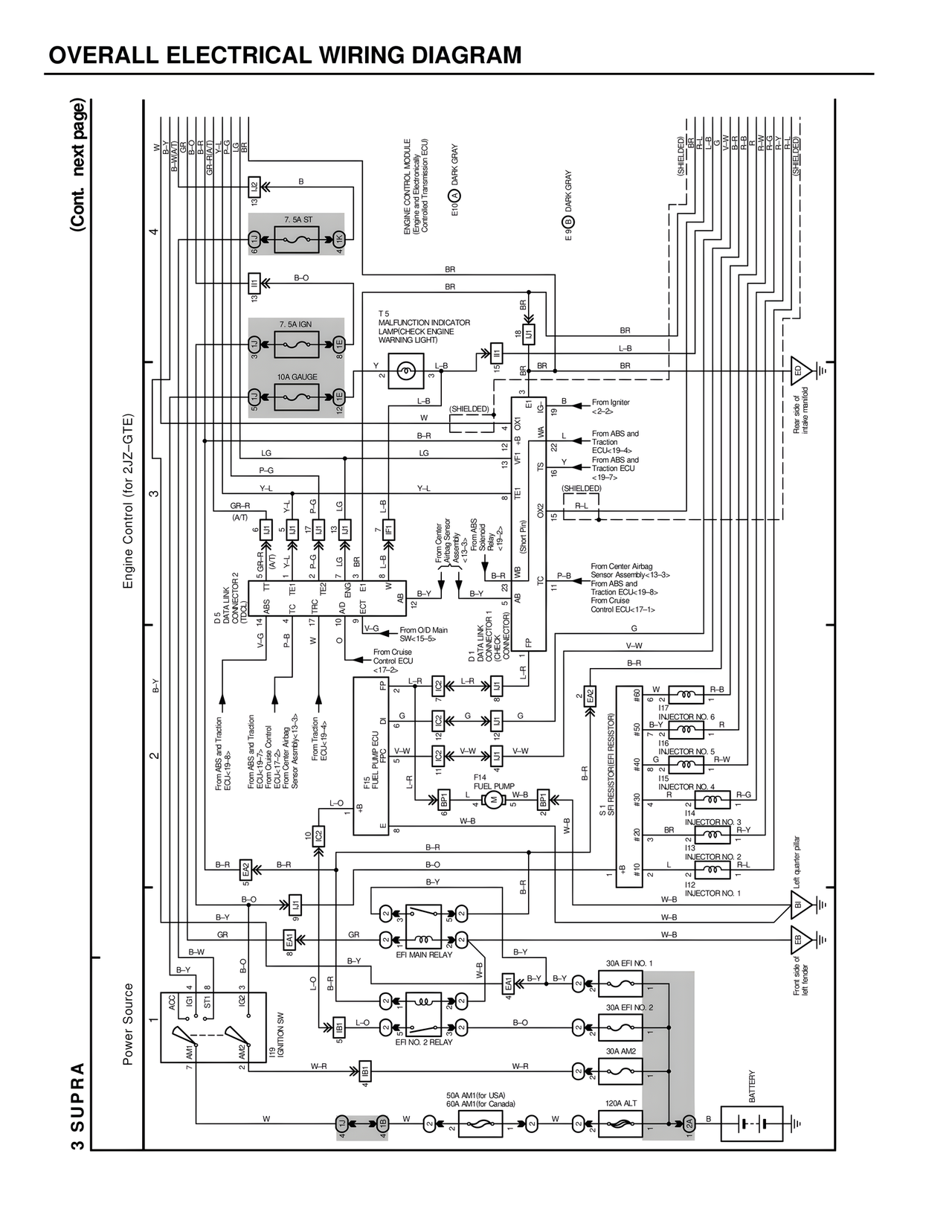
OVERALL ELECTRICAL WIRING DIAGRAM
(Cont. next page)
3 SUPRA
Engine Control (for 2JZ-GTE)
Power Source
4
3
2
1
ENGINE CONTROL MODULE
(Engine and Electronically
Controlled Transmission ECU)
E10 DARK GRAY
E8 DARK GRAY
(SHIELDED)
(SHIELDED)
7. 5A ST
7. 5A IGN
10A GAUGE
T. 5
MALFUNCTION INDICATOR
LAMP/CHECK ENGINE
WARNING LIGHT
D.5
DATA LINK
CONNECTOR 2
(TDC)
From ABS and Traction
ECU<19-8>
From ABS and Traction
ECU<19-7>
From Center Airbag
Sensor Assembly<13-3>
From Cruise
Control ECU<17-2>
From Cruise
Control ECU
<17-2>
From O/D Main
SW<15-5>
From Center
Airbag Sensor
Assembly<15>
ABS Selected
<19->
(Short Pin)
From ABS and Traction
ECU<19-4>
From ABS and
Traction ECU
<19-7>
From Center Airbag
Sensor Assembly<13-3>
From ABS and
Traction ECU<19-8>
From Cruise
Control ECU<17-1>
From Igniter
<2-2>
D. 1
DATA LINK
CONNECTOR
(CHECK
CONNECTOR)
F13 PUMP ECU
FPC
F14
FUEL PUMP
EFI MAIN RELAY
EFI NO. 2 RELAY
IGNITION SW
50A AM1(for USA)
69A AM1(for Canada)
120A ALT
30A EFI NO. 1
30A EFI NO. 2
30A AM2
BATTERY
SR RESISTOR
SR RESISTORER RESISTOR
INJECTOR NO. 6
I17
INJECTOR NO. 5
I16
INJECTOR NO. 4
I15
INJECTOR NO. 3
I14
INJECTOR NO. 2
I13
INJECTOR NO. 1
I12
Left quarter pillar
Front side of
left fender
Rear side of
intake manifold
ACC
IG1
ST1
AM1
AM2
V-G
P-B
B-Y
GR-R
(A/T)
P-G
Y-L
LG
B-Y
B-R
B-O
B-Y
GR
B-W
B-O
B-R
W-R
W
B
BR
BR
BR
L-B
BR
BR
L-B
B
WA
L
Y
R-L
(SHIELDED)
P-B
G
V-W
B-R
L-R
G
V-W
L-R
W-B
B-Y
B-O
W-B
B-Y
B-Y
B-O
W-R
W
B-R
B-O
B-Y
GR
B-Y
B-R
L-O
B-Y
L-O
B-O
W-B
W-B
W-B
B-R
R-B
R
R-W
R-G
R-Y
R-L
W-B
GR
Y
P-G
LG
B-R
B-Y
L-B
LG
Y-L
5 GR-R
Y-J
P-G
V-G
P-B
ABS
TE1
TRC
A/D
ECT
AB
TC
FP
E
#60
#50
#40
#30
#20
#10
W
B-O
B-Y
G
V-G
OX2
WA
TE1
TRC
V-G
14
4
17
10
9
P-B
B-Y
Y
2
5
1
6
8
13
12
11
15
2
3
5
9
1
2
18
19
22
15
11
2