
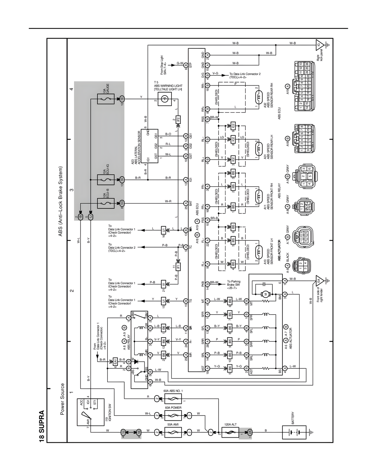
18 SUPRA
ABS (Anti-Lock Brake System)
Power Source
BATTERY
120A ALT
50A AM1
60A POWER
60A ABS NO. 1
I19
IGNITION SW
7 AM1
IG1 4
IG2 2
ST1 3
W
W
W-L
W
R
B
B-Y
B-R
From
Data Link Connector 1
(Check Connector)
<4-2>
A8 ECU
A9
OBD
B-R
B-R
GSS
L-W
W-B
B-Y
W-L
To
Data Link Connector 1
(Check Connector)
<4-2>
To
Data Link Connector 2
(TDCL)<4-2>
To
Data Link Connector 1
(Check Connector)
<4-2>
To
Data Link Connector 1
(Check Connector)
<4-2>
R
L-B
V-Y
V
R
L-B
V-Y
V
P-B
P-B
P-B
Y
L
L
W-Y
10A
GAUGE
10A
ECU-IG
10A
ECU-B
A23 (INTERNAL
ABS LATERAL
ACCELERATION SENSOR)
GND
GS1
GS2
GST
B-O
R-L
W-L
GS1
GS2
GST
B-R
B-R
IGT
BAT
12
13
8
TE
12
T 5
ABS WARNING LIGHT
[TELLTALE LIGHT LH]
G-W
STP
Euro Stop Light
SW<7-4>
W-B
W-B
GND
D/G
RR+
RR-
RSS
RL-
RL+
RF+
RSS
RF-
R+
RL
PKB
MT
SFR
SFL
SRR
SRL
AST
STP
V-G
(SHIELDED)
(SHIELDED)
(SHIELDED)
(SHIELDED)
(SHIELDED)
(SHIELDED)
W-B
W-B
W-B
To Data Link Connector 2
(TDCL)<4-2>
LG
BR-W
Y
L
BR-B
B
W
BR-W
L-W
Y
B-Y
P
P-B
Y-G
LG
Y
L
B
W
L-W
Y
B-Y
P
P-B
Y-G
To Parking
Brake SW
<25-7>
ABS ECU
A18
A19
A18
A19
ABS SPEED
SENSOR REAR RH
ABS SPEED
SENSOR REAR LH
ABS SPEED
SENSOR FRONT RH
ABS SPEED
SENSOR FRONT LH
ABS RELAY
ABS ACTUATOR
A1B GRAY
A1B GRAY
A4 GRAY
A7 GRAY
A4 BLACK
A7 AT
ABS ACTUATOR
A6
ABS ACTUATOR
W-B
W-B
L
L-W
Front fender
right fender
Instr.
panel
right side
panel